성공사례
 

[발명의 명칭]

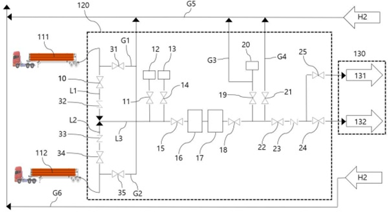
연속적인 수소 충전 과정에서 수소 압력이 자동 조절되는 수소 충전 장치(hydrogen charging device controlled automatically hydrogen pressure during charging continuous hydrogen)

[출원번호/일자)]

2023-0017592 (2023.02.09)

[등록번호/일자)]

2542792 (2023.06.08)

 

[요약]

일단이 튜브트레일러에 연결되어 수소를 공급받고, 타단에 합류점이 형성되는 적어도 두개 이상의 분기이송관과, 일단이 상기 합류점과 연결되며, 상기 분기이송관 중 어느 하나를 통해 수소가 유입되고, 미리 설정되는 범위의 유량으로 수소를 이송시키는 메인이송관과,일단이 상기 메인이송관에 연결되고, 타단이 외기와 연통되는 배출이송관에 연결되는 압력조절이송관과 상기 압력조절이송관에 배치되며 상기 분기이송관 또는 상기 메인이송관 내부의 수소 압력에 대한 상승 속도를 모니터링하는 이상압력측정밸브 및 상기 메인이송관 내의 압력 정보를 수신하여 적어도 하나 이상의 밸브에 대한 개폐를 제어하는 제어신호를 생성하는 제어부를 포함하는 연속적인 수소 충전 과정에서 수소 압력이 자동 조절되는 수소 충전 장치를 제공한다.

 

[대표도면]

image.png

 

[상세보기]

상담신청

의뢰인의 권익을 위해 항상 노력하겠습니다.

*성함
*연락처
*상담내용
사진 및 파일 첨부

여기에 파일을 끌어 놓거나 왼쪽의 버튼을 클릭하세요.

파일 용량 제한 : 0MB (허용 확장자 : *.*)

0개 첨부 됨 ( / )
상담내용을 입력해 주세요.