성공사례
 

[발명의 명칭]

축열 산화 장치(the regenerative thermal equipment)

[출원번호/일자)]

2024-0090049 (2024.07.09)

[등록번호/일자)]

2906135 (2025.12.26)

 

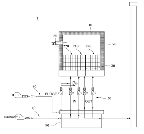
[요약]

본 발명은 내부공간을 가지는 챔버, 및 내부공간에 배치되며, 축열부재를 포함하는 베드를 포함하며, 베드는, 내부공간의 중앙에 배치된 센터베드, 및 센터베드를 원주 방향을 따라 둘러싸는 복수의 서라운딩베드를 포함하여, 내통 없이 공간 활용도를 높일 수 있다.

 

[대표도면]

image.png

 

[상세보기]

상담신청

의뢰인의 권익을 위해 항상 노력하겠습니다.

*성함
*연락처
*상담내용
사진 및 파일 첨부

여기에 파일을 끌어 놓거나 왼쪽의 버튼을 클릭하세요.

파일 용량 제한 : 0MB (허용 확장자 : *.*)

0개 첨부 됨 ( / )
상담내용을 입력해 주세요.